找回密码
 立即注册
订阅

热点观察

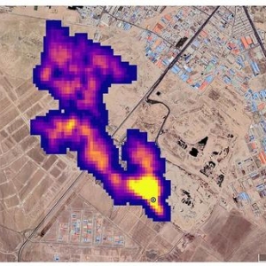
我国碳卫星成功用于城市二氧化碳排放定量监测
近日,中国科学院大气物理研究所中国碳卫星研究团队联合芬兰气象研究所团队,首次利用中国碳卫星观测定量识别和计算城市碳排放,证实了中国碳卫星具有城市级别碳排放监测的能力。在温室气体遥感监测合作协议支持下, ...
2022-10-31 11:22
清华团队提减排新视角:发达国家应为新兴经济体提供排放空间 ...
清华团队提减排新视角:发达国家应为新兴经济体提供排放空间 ...
  10月25日,清华大学地球系统科学系教授关大博带领的国际团队发布了《2022年新兴经济体二氧化碳排放报告》。研究团队提出全球气候变化减排新观点——中小型新兴排放经济体(以下简称“新兴排放经济体”)将是全球 ...
2022-10-31 11:22
中国房企,谁更重视碳中和?中海居首,保利落后
中国房企,谁更重视碳中和?中海居首,保利落后
  来源:财经十一人  首份中国房地产行业双碳领导力排行榜发布  文|《财经》杂志&中创碳投联合团队  9月22日,中国“碳达峰、碳中和”目标提出两周年之际,首份房地产行业双碳领导力排行榜发布。榜单由《财 ...
2022-10-31 11:22
外媒:NASA用新设备监测到全球50多个甲烷排放热点地区 ...
外媒:NASA用新设备监测到全球50多个甲烷排放热点地区 ...
  伊朗德黑兰,这张由NASA/JPL-Caltech提供的卫星图片显示,NASA的地表矿物尘埃源调查任务探测到的至少3英里(4.8公里)长滚滚进入大气的甲烷烟柱,来自伊朗德黑兰南部的一个主要垃圾填埋场,甲烷是分解的副产物。 ...
2022-10-31 11:22
我国碳卫星首次成功用于城市二氧化碳排放定量监测
  新浪财经ESG评级中心提供包括资讯、报告、培训、咨询等在内的14项ESG服务,助力上市公司传播ESG理念,提升ESG可持续发展表现。点击查看【ESG评级中心服务手册】  人民网(9.630,0.22,2.34%)北京10月25日电(记 ...
2022-10-31 11:22
聚焦新兴经济体碳排放,清华大学教授领衔国际团队发布报告 ...
聚焦新兴经济体碳排放,清华大学教授领衔国际团队发布报告 ...
化石燃料产生的二氧化碳排放(以下简称“碳排放”)是全球变暖的主要原因之一。以往政府和学界主要关注拥有庞大经济和人口规模的排放大国,而相对忽略了诸多中小新型经济体的碳排放问题。10月25日,《新兴经济体二氧 ...
2022-10-31 11:22
数读绿色十年|北京能耗降幅全国居首 碳排放强度全国最优水平 ...
数读绿色十年|北京能耗降幅全国居首 碳排放强度全国最优水平 ...
原标题:数读绿色十年|北京能耗降幅全国居首碳排放强度全国最优水平十年来,北京亮出“绿色成绩单”:万元GDP能耗降幅全国居首,万元GDP碳排放量全国最优,排出率先碳中和时间表……北京生态环境质量稳步向好。2012 ...
2022-10-31 11:22
地沟油“华丽转身”变航空燃料,真的可能吗?
地沟油“华丽转身”变航空燃料,真的可能吗?
科幻网10月25日讯(金恺祎)我们从小就知道地沟油对身体有害,对一切有可能含有地沟油的东西都“拒之门外”。但是近日国航接收的一架A350飞机,首飞使用了5%可持续燃料,而这种可持续燃料的原料就是地沟油,采用了独 ...
2022-10-31 11:22
省级碳达峰方案密集出台,哪些省份碳排量最多
  新浪财经ESG评级中心提供包括资讯、报告、培训、咨询等在内的14项ESG服务,助力上市公司传播ESG理念,提升ESG可持续发展表现。点击查看【ESG评级中心服务手册】  编者按:省级政府的转型雄心和行动力,决定中 ...
2022-10-31 11:22
刘俏:有序增加碳市场金融产品种类,形成有效的碳价格 ...
刘俏:有序增加碳市场金融产品种类,形成有效的碳价格 ...
  “过去十年,我国绿色金融的发展可分为两个阶段,以碳达峰碳中和目标提出为节点,目标提出后,我国逐渐搭建起相对全方位的绿色金融生态体系。”北京大学光华管理学院院长刘俏近日接受新京报贝壳财经采访时说道。 ...
2022-10-31 11:22
航空低排放燃料替代率为何难提升
2021年,尽管由“地沟油”等原料制成的可持续航空燃料(SAF)的价格是传统航空燃料的2-4倍,但SAF可用产量1.25亿升中的每一滴都已被航空公司购买使用。已有40多个国家制定专门针对SAF的政策,以提高航司对SAF使用的 ...
2022-10-31 11:22
中国工程院院士、清华大学江亿教授:关于“碳中和”的知识汇总 ...
中国工程院院士、清华大学江亿教授:关于“碳中和”的知识汇总 ...
  新浪财经ESG评级中心提供包括资讯、报告、培训、咨询等在内的14项ESG服务,助力上市公司传播ESG理念,提升ESG可持续发展表现。点击查看【ESG评级中心服务手册】  碳中和目标实现路径  思考01:  中国能源 ...
2022-10-31 11:22
互动测试 | 二十大报告学习达人进阶秘籍→铁杵磨针篇 ...
互动测试 | 二十大报告学习达人进阶秘籍→铁杵磨针篇 ...
深入学习宣传贯彻党的二十大精神是当前和今后一个时期首要政治任务新甘肃客户端特别策划推出系列互动测试H5带你系统学习、深刻领会准确把握党的二十大精神的实质往期荐读10月29日甘肃新增本土4+48,具体在这里→西宁 ...
2022-10-31 11:11
2022年世界互联网大会乌镇峰会将于11月9日至11日举行
(原标题:2022年世界互联网大会乌镇峰会将于11月9日至11日举行)记者今天从世界互联网大会乌镇峰会新闻发布会上获悉,2022年世界互联网大会乌镇峰会将于11月9日至11日举行。今年大会主题为“共建网络世界共创数字未 ...
2022-10-31 10:17
2022年世界互联网大会乌镇峰会将于11月9日至11日举行
记者今天从世界互联网大会乌镇峰会新闻发布会上获悉,2022年世界互联网大会乌镇峰会将于11月9日至11日举行。今年大会主题为“共建网络世界共创数字未来—携手构建网络空间命运共同体”。本次大会由世界互联网大会主 ...
2022-10-31 10:16

QQ|Archiver|手机版|小黑屋|雄启汇|雄启识慧云上智库:您身边的行业研究顾问 |网站地图

GMT+8, 2025-10-2 11:16 , Processed in 3.811145 second(s), 17 queries .

Powered by Discuz! X3.5

© 2001-2025 Discuz! Team.

返回顶部